1 概述
交流接触器作为电动机回路重要的控制元件,在工业生产中承担了重要的作用。雷击、
短路重合闸、电网故障、大功率设备启动等原因引起的电压跌落(晃电)现象严重影响接触
器的正常工作,并引起相关联锁设备停机,给企业造成巨大的经济损失。
安科瑞 ARD-KHD-S03 系列抗晃电装置,具备 “晃电保持+晃电再起动”功能,能够
有效抵御接触器控制回路晃电引起的接触器释放,保障设备的连续性运行,为企业高效生产
保驾护航。
2 产品特点
■ 晃电保持和晃电再起动相结合,接线方便,能有效抵御电压跌落引起的接触器释放
■ 抗晃电可编程设置,满足不同客户需求
■ 4 路可编程 DI 输入,采用内置 DC24V 电源;4 路可编程无源 DO 输出
■ 标配 1 路 MODBUS_RTU 通讯
■ 可记录晃电事件、开关量事件、接触器事件、装置事件、上电事件、暂升暂降事件,各
类事件各 16 条,方便用户维护管理
■ 主体标配液晶显示,同时选配外置嵌入式安装显示单元
■ 外置显示单元支持 U 盘程序升级
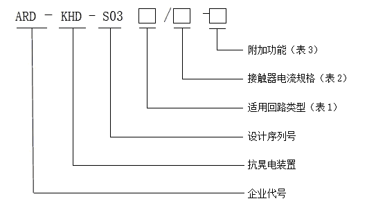
3 型号说明


注:1、本产品不能用于直流接触器或带节能功能的接触器;2、适用回路类型选择“S03F”型时,不用选择接触器电流规格。
4 技术参数
4.1 技术指标
ARD-KHD-S03 技术指标见表 4:
5 外形尺寸及安装
5.1 主体外形尺寸
