安科瑞 汽车加油站 防爆隔离式安全栅
安科瑞 汽车加油站 防爆隔离式安全栅
产品价格:¥385.00(人民币)
  • 供应数量:999
  • 发货地:江苏-无锡市
  • 最小起订量:1只
  • 免费会员
    会员级别:免费会员
    认证类型:企业认证
    企业证件:通过认证

    商铺名称:江苏安科瑞

    联系人:尹嘉炜(先生)

    联系手机:

    固定电话:

    企业邮箱:2881578426@qq.com

    联系地址:

    邮编:

    联系我时,请说是在五金机电网上看到的,谢谢!

    商品详情

      安科瑞 严新亚

      安科瑞 汽车加油站 防爆隔离式安全栅概述

      接在本质安全电路和非本质安全电路之间。将供给本质安全电路的电压或电流限制在一定安全范围内的装置。安全栅是一种统称,分为齐纳式安全栅和隔离式安全栅,隔离式安全栅简称隔离栅。

      安科瑞 汽车加油站 防爆隔离式安全栅应用

      在石油化工生产过程中,需要利用现场仪表对压力、温度、流量、液位等方面的进行监测,以此保障生产能够正常顺利地进行。当易爆物质、氧气、引爆源这三种情况同时出现时,就会引起爆炸。如果我们能消除任意一个爆炸形成的条件,就能保障现场仪表设备的安全。空气中的氧气无法控制,因此控制易爆物质和控制引爆源是目前较为常用的安全原理。在仪表行业,控制爆炸范围也被列为常用的安全原理。安全栅能够限制现场仪表的电能量,使其无法产生能够引爆的火花和引爆的仪表表面温度。本质安全技术能够消除隐患,保证现场的安全。安全栅作为仪表控制系统的安全保持器,它需要接收并处理来自危险区的信号,并传送给安全区或危险区处理后的安全信号。

      安科瑞 火电厂PLC控制系统抗干扰 模拟信号隔离器功能

      BM100系列信号隔离器可以对电流、电压等电量参数或温度、电阻等非电量参数进行测量,经隔离装换成标准的模拟信号输出。既可直接与指针表、数显表相接,也可以与自控仪表(如 PLC)、各种 A/D 转换器以及计算机系统配接。

      安科瑞 火电厂PLC控制系统抗干扰 模拟信号隔离器应用范围:

      广泛应用于电力、铁路、石化、冶金、化工、食品、仓储等行业的自动化系统中。

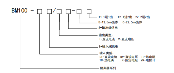
      型号说明

      技术参数

      产品尺寸

    在线询盘/留言
  • 0571-87774297